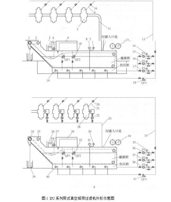
DU系列带式真空纸带过滤机
DU系列带式真空纸带过滤机特点
(1) 过滤精细,并可控制、选择不同滤布,可取得需要的精度(15〜80μm)。
(2) 流量适用范围大(15~1500m3/h)。
(3) 设备带有除油、增氧、冲底、冲链、调压、假日循环功能,使乳化液的寿命大大延长,从而减少排放量,有利于保护环境。

(4) 优质、洁净的冷却液能提高工件质量,减少废品率,延长刀、磨具使用寿命。
(5) 在循环和更换冷却液时,能自动清洗真空腔。
(6) 换热系统使冷却输出温度恒定在设定温度上,保证精密零件的加工精度。
(7) 过滤系统由PLC控制,分自动、半自动、手动、假日循环4种模式,运行安全可靠。
(8) DU系列过滤机若配以粗过滤机,可提高过滤精度,同时降低过滤介质的消耗。
(9) 液体经过过滤介质(纸过滤带或尼龙循环过滤带)达到过滤的效果。如设备使用尼龙循环过滤带,则设备在每次进行再生流程时,会通过特殊的泵或一管路供给液体,对循环过滤带进行清洗。
DU系列带式真空纸带过滤机技术参数如表1

DU系列带式真空纸带过滤机的安装形式有:
(1) 地下式。通过地下管路或地沟流至过滤系统。
(2) 地面式。每台机床冷却液通过地下管路或地沟流至地坑,由泵提升至过滤系统;每台机床配置一只水箱、一台提升泵,再由泵提升至过滤系统。
DU系列带式真空纸带过滤机适用范围
(1) 适用于绝大多数的机械加工,广泛应用于汽车、机床、电机、轴承工业中以及机械加工规模较大的行业,如压缩机等。
(2) 适用于钢铁厂轧制液的过滤。
![]()